Hem
Om oss
Projekt
Tjänster
Energi & Miljö
Samordning
Installationsteknik
Funktionsprovningar
Styrsystem
SmartFlex
Kontakt
Hem
Om oss
Projekt
Tjänster
Energi & Miljö
Samordning
Installationsteknik
Funktionsprovningar
Styrsystem
SmartFlex
Kontakt
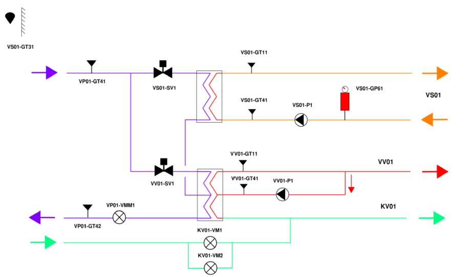
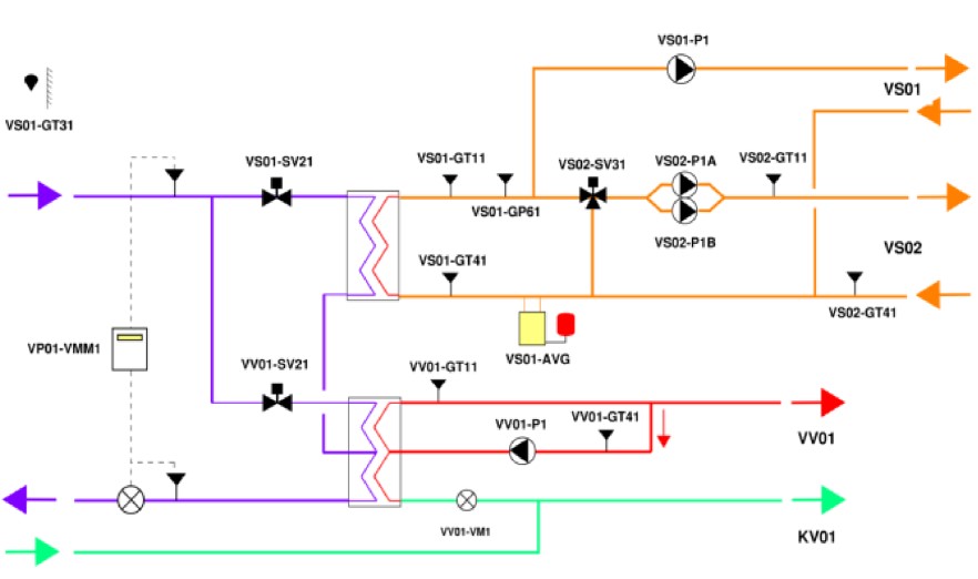
SmartFlex
as11-instec-smartflex-231029
Kv Rönnbäret, Falkenberg
Kund: Riksbyggen
3 st SmartFlex AS11
1 st UC och 2 st Luftbehandlingsaggregat
Kv Zacharias, Uppsala
Kund: Riksbyggen
1 st SmartFlex AS11
1 st UC
Norrköpingshus 8
Kund: Riksbyggen
8 st SmartFlex AS11 monterade på fabrik på
8 st prefabricerade fjärrvärmecentraler från Högfors
Kontakta oss
0708-68 98 38
stefan.norell@instec.se
Besöksadress
Storgatan 7
753 31 Uppsala
Fakturaadress
Instec AB
FE20105
838 76 Frösön
Faktura skall märkas med Pxxxx och projektnamn och kan mailas till: bygglet20105@euprod.exelaonline.com
Organisationsnummer: 559036-5887
Copyright
Instec AB
2023 | Producerad av
Pinevision Designstudio